干油润滑部分
单线式集中润滑系统介绍
双线式集中润滑系统介绍
电动润滑泵
 
手(脚)动润滑泵
 
加油泵
 
气动泵
 
双线分配器
 
单线分配器
 
压力操纵、控制、换向阀及其附件
 
 稀油润滑部分
稀油集中润滑系统设计介绍
稀油润滑装置及稀油站
 
高(低)压稀油站
 
稀油润滑元件
 
 管件部分
 
 油气润滑部分
油气润滑系统设计介绍
油气润滑系统的形式
 
油气润滑系统产品
 
 电气控制部分
 
 
 
SMX*-YQ型油一气分配器混合器

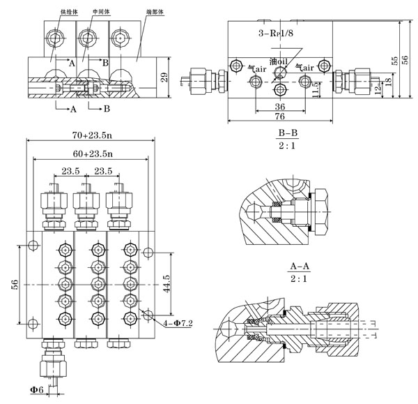
一、结构特点及应用范围
  SMX*-YQ型油一气分配混合器,是由模块式的单线递进分配器和混合器叠加而成。设有一个进油口,二个进气口,3~16个油气出口。适用于单线二分式油气润滑系统和双线一递进式油气润滑系统中。




二、技术参数  
型式
进油压力
进气压力
活塞种类
吐出量ml/循环
吐出口数
SMX*-YQ
<10MPa
0.2~0.8MPa
04T
0.04
2
04S
0.08
1
08T
0.08
2
08S
0.16
1
16T
0.16
2
16S
0.32
1
24T
0.24
2
24S
0.48
1
32T
0.32
2
32S
0.64
1
40T
0.4
2
40S
0.8
1
 
三、型号说明
 
四、外形尺寸
 
五、使用要领

  1、必须在规定的环境下使用规定范围内的介质。
  2、压缩空气接口必须与本油气系统专属的压缩空气网络管路连接,严禁与其它来历不明的气源管路连接,以免发生意外。
  3、油气分配混合器的安装位置,优先考虑安装在工况条件好,温度变化小,无腐蚀性介质影响的部位,决不允许安装在长时间受高温辐射烘烤的场合使用。
  4、若需改变油气出口数,请向厂家索取说明书,按照说明书中处置方法的步骤进行处置。

 
 
 
 
公司名称: 启东天驰润滑液压设备有限公司 公司地址: 江苏省启东市纬一路32号 润滑设备
联系电话: 0513-83352118 公司传真: 0513-83200438 E-mail: webmaster@qdtcrh.com